Would this work? Rev Counter
Moderators: Dan J, Diesel Dave, Crazymanneil, Stuart
-
alexanderfoti
- Site Admin
- Posts: 1290
- Joined: Fri Jul 15, 2011 4:22 pm
- Location: London
Would this work? Rev Counter
Can anybody tell me if this would/wouldnt work...
I cant see why not?
I cant see why not?
-
alexanderfoti
- Site Admin
- Posts: 1290
- Joined: Fri Jul 15, 2011 4:22 pm
- Location: London
Re: Would this work? Rev Counter
Sorry, the big round thing is the flywheel 
-
realnutter
- I luv the smell of Diesel...
- Posts: 49
- Joined: Fri Jan 05, 2007 2:41 pm
- Location: Reading, England
- Contact:
Re: Would this work? Rev Counter
It may do..... but would depend on many things...
There's a really good page on reed switches here: http://reed-switch-info.com/
Contact bounce would probably be the biggest problem...
There's a really good page on reed switches here: http://reed-switch-info.com/
Contact bounce would probably be the biggest problem...
-
alexanderfoti
- Site Admin
- Posts: 1290
- Joined: Fri Jul 15, 2011 4:22 pm
- Location: London
Re: Would this work? Rev Counter
Hmm I see.
What would be the best way to eliminate contact bouncing?
Very good page though!
What would be the best way to eliminate contact bouncing?
Very good page though!
-
alexanderfoti
- Site Admin
- Posts: 1290
- Joined: Fri Jul 15, 2011 4:22 pm
- Location: London
Re: Would this work? Rev Counter
Could you just outright replace the reed switch with a hall sensor?
-
alexanderfoti
- Site Admin
- Posts: 1290
- Joined: Fri Jul 15, 2011 4:22 pm
- Location: London
Re: Would this work? Rev Counter
Howabout version 2?
- forhire
- Been here a while now..
- Posts: 27
- Joined: Thu Sep 01, 2011 7:16 am
- Location: Morton, Washington
Re: Would this work? Rev Counter
I assume this is an analog tachometer? I've seen it done optically on VW diesels (my weakness) so I imagine the hal effect would work similarly well. This page also discusses digital tachs.
http://www.4crawler.com/Diesel/CheapTri ... ndex.shtml

http://www.4crawler.com/Diesel/CheapTri ... ndex.shtml

-
alexanderfoti
- Site Admin
- Posts: 1290
- Joined: Fri Jul 15, 2011 4:22 pm
- Location: London
Re: Would this work? Rev Counter
Many thanks!
Seing as the amount of stand alone tachs that redline at 4k on the meter out there are basically 0, I found a teleflex boat tach that redlines at 4k and uses a magentic pickup,
the only issue is that it uses a 30 magnet pickup, im assuming (if this is for a 1 cylinder engine) that it will need 30 magents on my fly wheel
Seing as the amount of stand alone tachs that redline at 4k on the meter out there are basically 0, I found a teleflex boat tach that redlines at 4k and uses a magentic pickup,
the only issue is that it uses a 30 magnet pickup, im assuming (if this is for a 1 cylinder engine) that it will need 30 magents on my fly wheel
-
alexanderfoti
- Site Admin
- Posts: 1290
- Joined: Fri Jul 15, 2011 4:22 pm
- Location: London
Re: Would this work? Rev Counter
Do you know if the output of the circuit shown is a voltage based signal or a pulse based?forhire wrote:I assume this is an analog tachometer? I've seen it done optically on VW diesels (my weakness) so I imagine the hal effect would work similarly well. This page also discusses digital tachs.
http://www.4crawler.com/Diesel/CheapTri ... ndex.shtml
- forhire
- Been here a while now..
- Posts: 27
- Joined: Thu Sep 01, 2011 7:16 am
- Location: Morton, Washington
Re: Would this work? Rev Counter
Have you read the page? It has a LOT of information.alexanderfoti wrote:Do you know if the output of the circuit shown is a voltage based signal or a pulse based?
It is pulse based. Basically most tachometers monitor the spark plug pulses, this method uses an optical pickup to provide the on-off pulse.
From the page:
"to accommodate an analog tachometer, designed to operate off a 4-cylinder gasoline engine ignition system, a very simple change is required. By simply laying out 4 dark and 4 light segments (instead of 2) you'll make a wheel that produces 2 on-off cycles per revolution, exactly duplicating a 4-cylinder spark ignition engine."
-
alexanderfoti
- Site Admin
- Posts: 1290
- Joined: Fri Jul 15, 2011 4:22 pm
- Location: London
Re: Would this work? Rev Counter
I Missed that bit, teaches me to try and do 20 things at once.
Sorry about that.
Any idea what type of signal my current tach is looking for, I am assuming its looking for 30 pulses to 12v WRT ground?
It shouldn't be hard to replicate this with the photosensor method if it is
Sorry about that.
Any idea what type of signal my current tach is looking for, I am assuming its looking for 30 pulses to 12v WRT ground?
It shouldn't be hard to replicate this with the photosensor method if it is
- forhire
- Been here a while now..
- Posts: 27
- Joined: Thu Sep 01, 2011 7:16 am
- Location: Morton, Washington
Re: Would this work? Rev Counter
Correct, You are looking for an optical encoder that has 30 holes/slots in the wheel. You should be able to build something easy enough.alexanderfoti wrote:Any idea what type of signal my current tach is looking for, I am assuming its looking for 30 pulses to 12v WRT ground?
It shouldn't be hard to replicate this with the photosensor method if it is


-
alexanderfoti
- Site Admin
- Posts: 1290
- Joined: Fri Jul 15, 2011 4:22 pm
- Location: London
Re: Would this work? Rev Counter
I wonder If I could utilise the first design, and paint the pattern on on actual flywheel itself and then point the photosensor onto the flywheel?
- forhire
- Been here a while now..
- Posts: 27
- Joined: Thu Sep 01, 2011 7:16 am
- Location: Morton, Washington
Re: Would this work? Rev Counter
Painting the flywheel would work, painting 30 segments will take some time.alexanderfoti wrote:I wonder If I could utilize the first design, and paint the pattern on on actual flywheel itself and then point the photo sensor onto the flywheel?
The advantage of the drilled or slotted disk is that you likely could maintain better resolution in a smaller disk/space. I'd fit the wheel on the drive end of the motor rather than the flywheel. If your using a CVT you may be able to forgo the collar and simply bolt the plate on like a large washer to the end of the shaft
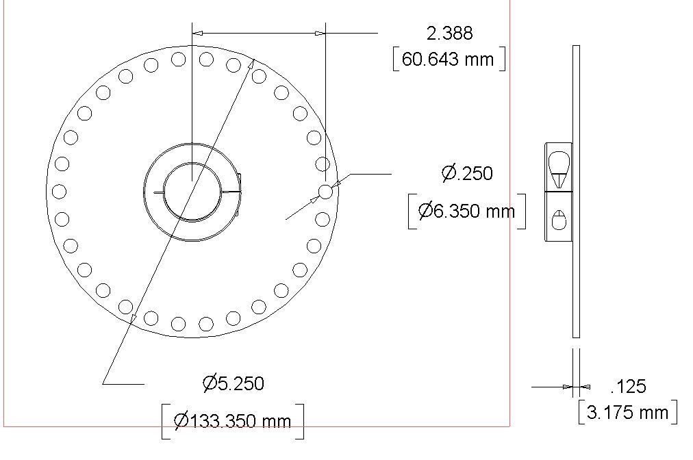
To get an idea of the scale required I made a drawing. 30 evenly spaced 0.25" (6mm) holes will require a disk about 5.25" (133mm) in diameter. Smaller holes... smaller disk... but you get the idea. With the 6mm holes I figured it would be easier to layout and make with limited tools.
I have some encoders in the shop... I'll see if I can tack some pictures today.
-
alexanderfoti
- Site Admin
- Posts: 1290
- Joined: Fri Jul 15, 2011 4:22 pm
- Location: London
Re: Would this work? Rev Counter
I did think of putting on the drive side, as I will eventually be putting a supercharger pulley on the flywheel, but I have a royal enfield primary drive case that covers the entire crank side of the engine.
Many thanks for the drawings! This could be made to work with a supercharger pulley I intend on putting on eventually!
Im pretty sure it wont work particularly well covered in oil
I do agree that your method would be much easier/cleaner.
Many thanks for the drawings! This could be made to work with a supercharger pulley I intend on putting on eventually!
Im pretty sure it wont work particularly well covered in oil
I do agree that your method would be much easier/cleaner.
- forhire
- Been here a while now..
- Posts: 27
- Joined: Thu Sep 01, 2011 7:16 am
- Location: Morton, Washington
Re: Would this work? Rev Counter
You could press in 30 small rare earth magnets and use a hall effect sensor, this would eliminate the oil contamination issue.alexanderfoti wrote:Im pretty sure it wont work particularly well covered in oil![]()
This site has a wide selection of magnets in all sizes and shapes:
http://www.magnet4less.com/
-
alexanderfoti
- Site Admin
- Posts: 1290
- Joined: Fri Jul 15, 2011 4:22 pm
- Location: London
Re: Would this work? Rev Counter
forhire wrote:You could press in 30 small rare earth magnets and use a hall effect sensor, this would eliminate the oil contamination issue.alexanderfoti wrote:Im pretty sure it wont work particularly well covered in oil![]()
This site has a wide selection of magnets in all sizes and shapes:
http://www.magnet4less.com/
I tried that already but I couldn't get it to detect anything.
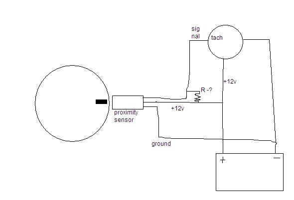
Essentially, I have a sensor very similar to this:
http://www.ebay.co.uk/itm/LJ8-2-Z-BX-DC ... 132wt_1396
It has +12v -12v and signal/switched.
When attaching my gauge to it and spinning a magnet past it on a drill, it only registers up to around 20rpm on the gauge, with the drill on full pelt.
I have also noted that when a magnet is against the sensor, the signal wire is outputting 0V and when the magnet is moved away it goes up to 12v, I thougt this was a bit backwards!
Another thing I have noticed, is that when I connect the signal wire to the gauge, the status LED on the prox sensor lights up (as if there is a metal object near it).
Im getting very frustrated at what should be a relatively simple task! (and I do appreciate the help!)
- forhire
- Been here a while now..
- Posts: 27
- Joined: Thu Sep 01, 2011 7:16 am
- Location: Morton, Washington
Re: Would this work? Rev Counter
That's disappointing. I suspect it's simply not fast enough to count the 1800 pulses per second at 3600 rpm. 30 pulses per revolution at 20 rpm is only 600 pulses per minute... not even close to the 108,000 pulses required. Are you certain the rev counter is expecting 30 pulses per revolution. I suspect the 30 are blending together. What is the diameter of your disk, maybe the magnets need more distance to register the separation.
If you only had one magnet on your drill and it registered 20 rpm... that would be 600 rpm if the rev counter is expecting 30 pulses per rev.
Hopefully optics will work better.
If you only had one magnet on your drill and it registered 20 rpm... that would be 600 rpm if the rev counter is expecting 30 pulses per rev.
Hopefully optics will work better.
Re: Would this work? Rev Counter
Would it be easier just to order one of these? http://www.tinytachuk.com/ Works a treat on my bike...
1990 Honda NTV600 Revere